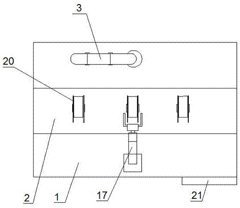
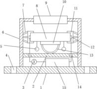
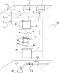
共54页 转到