一种基于自动吊钩系统的定位方法
南开大学
基于视觉的桥式吊车自动控制系统
南开大学
多旋转激励平移振荡器系统非线性耦合自适应控制方法
南开大学
催化聚合的聚膦酰胺金属配合物催化剂及其制备方法
常州巨德新材料有限公司
柔性吊车下摆角测量、自动控制以及评价系统与方法
南开大学
基于时间最优的旋翼飞行器吊运系统运动规划方法
南开大学
自主组装的模块化机器人
南开大学
一种适于无胶膜的改性EVA热熔胶及其制备方法
云阳金田塑业有限公司
一种基于电磁致动器驱动的微型扑翼机构
南开大学
电池材料立式圆盘干燥出料机
常州市益民干燥设备有限公司
基于结构单元编码和多假设跟踪的线激光全局定位方法
南开大学
一种基于连杆机构的仿蜂鸟扑翼无人飞行器的驱动机构
南开大学
一种车辆动力电池包测试台架
江苏英拓动力科技有限公司
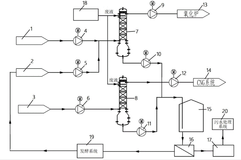
燃料乙醇生产关键技术及装置
河北省科技成果展示交易中心
华轩科技的“智云控智慧水务平台
天津市华轩科技发展有限公司
一种高氨氮废水处理系统及工艺
苏州仕净科技股份有限公司
天津金蝶的“金蝶云·星空​”
天津市金蝶软件有限公司
一种具有自动给料装置的数控冲床
常州市利凯数控科技有限公司
基于FPGA和DSP的原子力显微镜硬件控制系统
南开大学
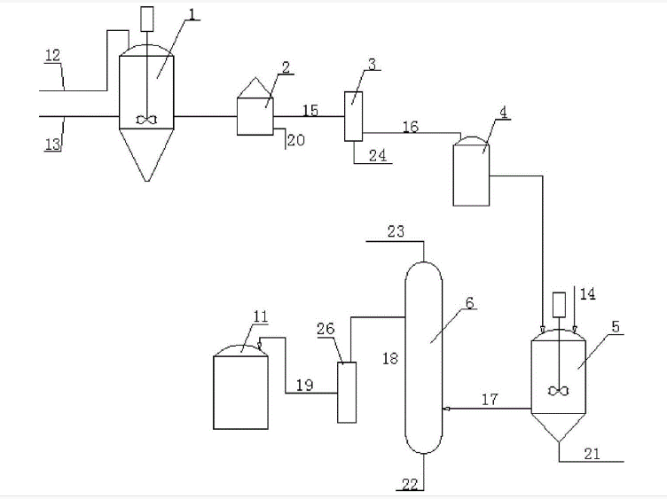
生物柴油生产关键技术及装置
河北省科技成果展示交易中心
共16032页 转到