一种环保设备生产用切割装置
新疆西域海德建筑钢结构有限公司
一种隔热幕墙门窗用抗压性检测机构
新疆西域海德建筑钢结构有限公司
一种钢结构装配用打孔装置
新疆西域海德建筑钢结构有限公司
一种钢结构装配式墙板
新疆西域海德建筑钢结构有限公司
海尔数字科技(天津)有限公司的“模具物联智能管理平台”
海尔数字科技(天津)有限公司
一种钢结构装配紧固连接装置
新疆西域海德建筑钢结构有限公司
一种防脱插接式防锈板材幕墙结构
新疆西域海德建筑钢结构有限公司
天津中发智能科技有限公司的“智慧实验室”
天津中发智能科技有限公司
一种便于拆卸的钢结构支撑结构
新疆西域海德建筑钢结构有限公司
自动螺丝机
江苏理工学院
一种基于液压的V型防护防护装置及方法
江苏理工学院
一种远程非同步的工频信号相位差测量方法及系统
江苏理工学院
一种制备氮化铟纳米材料的新方法
江苏理工学院
电梯平衡链装箱设备用平衡链的螺旋轨迹投料装置
江苏理工学院
涤纶抗菌毛条及其制造方法
江苏理工学院
一种I/O拥塞控制方法及控制系统
华中科技大学
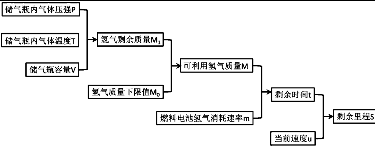
一种氢燃料电池汽车剩余里程的实时预测方法
江苏理工学院
一种基于存储级内存的日志文件系统性能提高方法
华中科技大学
一种多功能微流控智能实验装置及其工作方法
江苏理工学院
一种云存储系统中的冷数据文件重分布方法及系统
华中科技大学
共16030页 转到