基于北斗的一体化无人机调查系统
千寻位置网络有限公司
聚乳酸口腔生物膜
山东省药学科学院
一种Ti掺杂Sn2Se3相变材料的制备方法
武汉理工大学
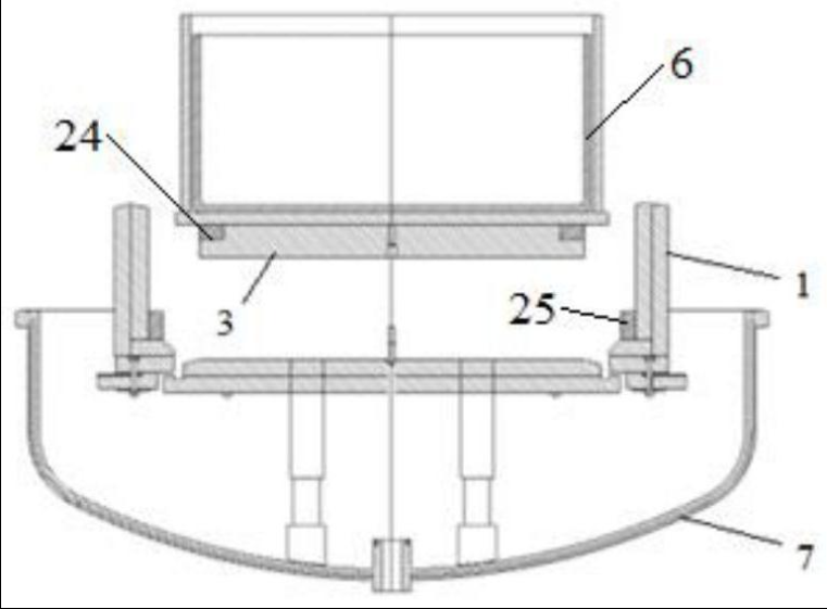
一种铸造单晶炉的散热结构及铸造单晶炉
西安交通大学
一种混合彻底的粉体振动搅拌装置
雅安正兴汉白玉股份有限公司
一种沸石/聚酰亚胺复合膜的制备方法及应用
武汉理工大学
一种智能云秤系统
四川天府蜂谷科技有限公司
一种家用卫生纸生产用裁断装置
旺苍县兴凤纸业有限公司
一种带有两次混合的塔式锅炉
西安交通大学
一种多孔金属材料及其制备方法
武汉理工大学
智能水表系统
上海技术交易所
BodyFIT3A+ 型人体分析仪
广州市轻松侠信息科技有限公司
海纳AI面试测评平台
北京创业投资协会
大通县林木种质资源调查及应用研究
青海大学
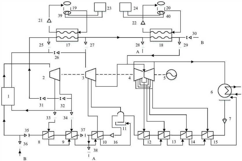
一种含有熔盐储能系统的超超临界纯凝机组及其工作方法
西安交通大学
一种家用卫生纸生产用切断装置
旺苍县兴凤纸业有限公司
通过设置水下障碍物来改变水波传播方向的方法
武汉理工大学
一种养鸡舍
旺苍县游霞农业科技开发有限公司
一种家用卫生纸生产用磨浆装置的清洁机构
旺苍县兴凤纸业有限公司
一种多功能智能养蜂车
四川天府蜂谷科技有限公司
共16030页 转到