科创中国
问题分诊室
具身智能与智慧医疗融合创新产业
高性能装备制造产业
智能机器人全产业链产业
中医药产业
人工智能产业
新一代信息技术产业
作物产业
量子科技与先进制造产业
海洋装备产业
煤炭开采及煤化工产业
特殊钢产业
节能环保产业
低空经济产业
光电产业
汽车产业
新能源产业
新材料产业
“以竹代塑”
成果发布厅
新型电力系统
化学领域
现代纺织
低空经济
信息通信
智慧公路
煤炭开采及煤化工
中医药
智能机器人全产业链
海洋装备
新一代信息技术
量子科技与先进制造
人工智能
高性能装备制造
具身智能与智慧医疗融合创新
作物
科创地方
科创北京
科创天津
科创内蒙古
科创辽宁
科创江苏
科创广西
科创广东
科创重庆
科创宁夏
科创河北
科创山东
科创河南
科创福建
科创湖南
科创黑龙江
科创湖北
科创浙江
科创山西
科创资讯
科创头条
科协活动
通知公告
科技政策
技术经理人
科技服务团
资源中心
项目库
问题库
案例库
开源库
学术资源
会议展览
品牌栏目
院士开讲
解码新质生产力
金融服务云课堂
企创云课堂
有问题想咨询
有成果想转化
我的交易
我的会议
我报名的路演会议
我的资讯
我的消息
我的动态
我的需求
我的成果
我的
个人资料编辑
退出登录
登录/注册
科创中国
需求发布
成果发布
科创案例库
揭榜挂帅
技术经理人
会议展览
科创联合体
科技服务团
科创资讯
科技政策
院士开讲
学术资源
城市站点
协作站点
搜索
问题库
项目库
开源库
English
我的交易
我的会议
我报名的路演会议
我的资讯
我的消息
我的动态
我的需求
我的成果
我的
个人资料编辑
退出登录
登录/注册
组织入驻
隐藏工作区
全国
在线展厅
切换展厅
全国
北京市
天津市
河北省
山西省
内蒙古
辽宁省
吉林省
黑龙江省
上海市
江苏省
浙江省
安徽省
福建省
江西省
山东省
河南省
湖北省
湖南省
广东省
广西
海南省
重庆市
四川省
贵州省
云南省
西藏
陕西省
甘肃省
青海省
宁夏
新疆
新疆兵团
路演活动
科技成果
参观
人数
0
0
0
0
0
0
0
点赞
人数
0
0
0
0
0
0
0
技术领域
全部
新兴行业
|
新基建
|
电子信息
|
高端产业
|
生物医药
|
石化与新材料
|
智能机械与光机电一体化
|
节能环保
|
新能源
|
现代农业
|
高端技术服务业
|
农林牧副渔
|
城建规划
|
文化创意
|
矿山工程
|
冶金工程
|
企业管理
|
知识产权
|
智库咨询
|
旅游休闲娱乐
|
企业发展服务
|
电子商务
|
纺织
|
其他
|
更多
一种触摸屏玻璃切割后清洗装置
天津宝兴威科技有限公司
一种秸秆厌氧发酵生产生物质燃气的装置
山东中润生物质能源有限公司
机械产品装配模型中的零件的可拆卸方向自动判断方法
河海大学常州校区
一种用于矿渣微粉的清理装置
山东金源汇新材料科技有限公司
一种用于6-溴-2-萘甲酸生产设备的安装架
山东星顺新材料有限公司
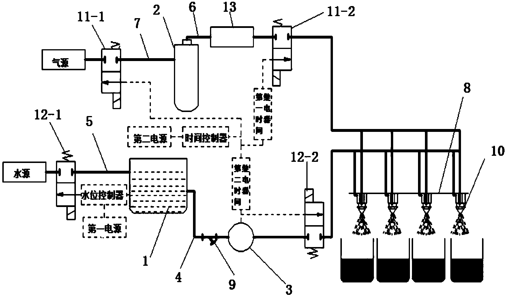
一种基于时间控制的盆栽自动浇水系统
河海大学常州校区
一种触摸屏生产用蚀刻装置中的喷淋机构
天津宝兴威科技有限公司
用于燃料电池的复合石墨流场板
天津大学
基于深度学习的图像数据识别研究
华北电力大学(保定)
亳州市邻长信息平台
中国电子学会
一种触摸屏玻璃基板加工真空夹具
天津宝兴威科技有限公司
大刺鳅商品鱼陆基圆桶养殖技术
广西壮族自治区水产科学研究院
研制标准《家用和类似用途洗衣机、干衣机羽绒织物洗烘护理技术要求及试验方法》
中国标准化协会
一种智能教室控制系统
天津宝兴威科技有限公司
热致相分离聚丙烯中空纤维膜制备技术
天津大学
盘点机器人
濮阳市天合科技成果转化促进中心
一种连续式生物质能发酵装置的进料出料装置
山东中润生物质能源有限公司
一种新型矿渣微粉打灰耐磨弯头装置
东明金利源建材有限公司
矮生菜豆类蔬菜机械化收获技术及机具
哈尔滨市农业科学院
一种新型多功能淋浴房支脚组件及淋浴房系统
山东冬日如春家居股份有限公司
首页
上一页
5105
5106
5107
5108
5109
5110
5111
下一页
尾页
共16012页 转到
页