双溢流液压阻尼器
河海大学常州校区
一种大电流离相封闭母线强迫冷却装置
徐州中矿传动轨道科技有限公司
一种双启闭储氢阀的装卸方法
湖南省企业科协联合会
一种电力系统直流电网实时仿真方法及装置
贵州知富云科技有限公司
一种球磨机用底排料装置
湖南省企业科协联合会
电气设备连接用铜编织带的制作方法
徐州中矿传动轨道科技有限公司
一种球磨机用底排料装置的使用方法
湖南省企业科协联合会
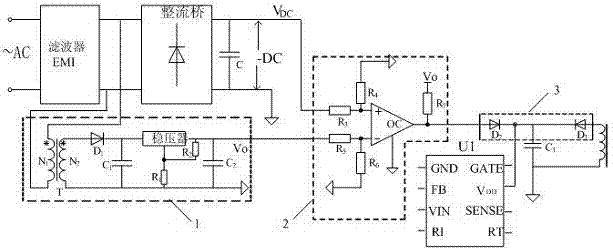
基于PWM芯片的自激式变换器输入过压保护电路
河海大学常州校区
虚拟数字人直播技术解决方案
广州虚拟动力网络技术有限公司
一种双启闭储氢阀
湖南省企业科协联合会
一种随动双轴跟踪的智能传感器
河海大学常州校区
一种联动磁控储氢阀的工作方法
湖南省企业科协联合会
一种联动磁控储氢阀
湖南省企业科协联合会
一种电控双驱动储氢阀
湖南省企业科协联合会
成花转变对金荞麦根茎表儿茶素生物合成的分子调控
北京市大兴区亦庄经济技术开发区天华北街5号
新能源工业为互联网安全实验室建设方案
浙江木链物联网科技有限公司
一种电池驱动式远程通讯电动停车桩
湖南省企业科协联合会
中椒109号
中国农业科学院蔬菜花卉研究所
一种增强镁基氢化物解氢性能的方法
湖南省企业科协联合会
一种城市综合管廊配套电网规划方法
贵州知富云科技有限公司
共16012页 转到