水浸传感器 TP5105
广州技象科技有限公司
温湿度传感器 TP5118
广州技象科技有限公司
气体传感器 TP5108
广州技象科技有限公司
无线智能断路器 TP5204
广州技象科技有限公司
技象智联数据平台
广州技象科技有限公司
AloT平台
广州技象科技有限公司
利用石蜡切片和扫描电镜对同一样品进行观察的方法
西北农林科技大学
网关 TP2208
广州技象科技有限公司
车载北斗网关 TP9208
广州技象科技有限公司
基于人车检测的智能交通信号处理装置
湖北文理学院
网关 TP8606-M8PE
广州技象科技有限公司
基站 TP9102
广州技象科技有限公司
象芯1号 TP580X
广州技象科技有限公司
一种大环化合物及其合成方法和应用
贵州知富云科技有限公司
一种银杏酵素及其制备方法
中国科学院深圳先进技术研究院
通信模组 TP1107
广州技象科技有限公司
高性能柔性能源光电子薄膜
湖北文理学院
一种阿伦膦酸功能化的聚乙二醇修饰的纳米颗粒及其制备方法
中国科学院深圳先进技术研究院
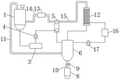
一种中药提取液的节能升膜式浓缩器
徐州医科大学
无氰电镀铜溶液及其制备方法及使用方法
贵州知富云科技有限公司
共16004页 转到