科创中国
问题分诊室
具身智能与智慧医疗融合创新产业
高性能装备制造产业
智能机器人全产业链产业
中医药产业
人工智能产业
新一代信息技术产业
作物产业
量子科技与先进制造产业
海洋装备产业
煤炭开采及煤化工产业
特殊钢产业
节能环保产业
低空经济产业
光电产业
汽车产业
新能源产业
新材料产业
“以竹代塑”
成果发布厅
新型电力系统
化学领域
现代纺织
低空经济
信息通信
智慧公路
煤炭开采及煤化工
中医药
智能机器人全产业链
海洋装备
新一代信息技术
量子科技与先进制造
人工智能
高性能装备制造
具身智能与智慧医疗融合创新
作物
科创地方
科创北京
科创天津
科创内蒙古
科创辽宁
科创河北
科创湖南
科创宁夏
科创广东
科创江苏
科创广西
科创重庆
科创山东
科创河南
科创福建
科创黑龙江
科创湖北
科创浙江
科创山西
科创资讯
科创头条
科协活动
通知公告
科技政策
技术经理人
科技服务团
资源中心
项目库
问题库
案例库
开源库
会议展览
品牌栏目
院士开讲
解码新质生产力
金融服务云课堂
企创云课堂
有问题想咨询
有成果想转化
我的交易
我的会议
我报名的路演会议
我的资讯
我的消息
我的动态
我的需求
我的成果
我的
个人资料编辑
退出登录
登录/注册
科创中国
需求发布
成果发布
科创案例库
揭榜挂帅
技术经理人
会议展览
科创联合体
科技服务团
科创资讯
科技政策
院士开讲
学术资源
城市站点
协作站点
搜索
问题库
项目库
开源库
English
我的交易
我的会议
我报名的路演会议
我的资讯
我的消息
我的动态
我的需求
我的成果
我的
个人资料编辑
退出登录
登录/注册
组织入驻
隐藏工作区
全国
在线展厅
切换展厅
全国
北京市
天津市
河北省
山西省
内蒙古
辽宁省
吉林省
黑龙江省
上海市
江苏省
浙江省
安徽省
福建省
江西省
山东省
河南省
湖北省
湖南省
广东省
广西
海南省
重庆市
四川省
贵州省
云南省
西藏
陕西省
甘肃省
青海省
宁夏
新疆
新疆兵团
路演活动
科技成果
参观
人数
0
0
0
0
0
0
0
点赞
人数
0
0
0
0
0
0
0
技术领域
全部
新兴行业
|
新基建
|
电子信息
|
高端产业
|
生物医药
|
石化与新材料
|
智能机械与光机电一体化
|
节能环保
|
新能源
|
现代农业
|
高端技术服务业
|
农林牧副渔
|
城建规划
|
文化创意
|
矿山工程
|
冶金工程
|
企业管理
|
知识产权
|
智库咨询
|
旅游休闲娱乐
|
企业发展服务
|
电子商务
|
纺织
|
其他
|
更多
一种永磁潜水搅拌机的防砂和防缠绕方法
江苏开放大学(江苏城市职业学院)
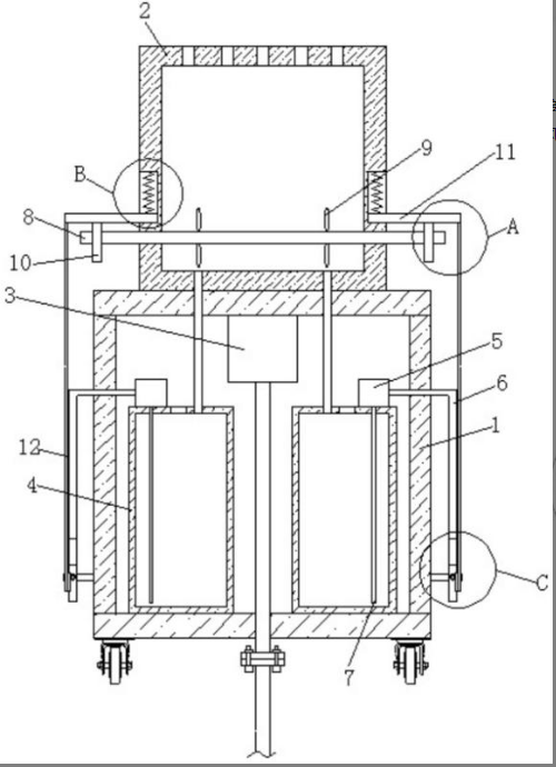
一种医疗护理用背部按摩装置
江苏医药职业学院
本发明公开了一种固相萃取‑液相色谱联用筛查液体药物中酸性药物的方法,包括以下步骤:标准样品的制备,配
江苏医药职业学院
一种全时段测试磁场对昆虫趋光行为影响的实验装置
南京农业大学知识产权
本实用新型公开了一种用于挡土墙土压力试验的可拆卸的模型盒,包括上端开口的盒体,盒体包括底板、左侧板、
淮安市生产力促进中心
一种多孔硅光子晶体生物芯片的检测方法
新疆大学
一枝蒿酮酸含杂环和糖的酰胺类衍生物及制备方法和用途
中国科学院新疆理化技术研究所
金和铁掺杂的负温度系数单晶硅热敏电阻
中国科学院新疆理化技术研究所
一种苯乙烯-双环戊二烯马来酸单酯共聚物的合成方法
中国科学院新疆理化技术研究所
一种比率型钯-亚甲基蓝配位聚合物纳米探针、制备方法及应用
南华大学
生物菌剂及新型高铁酸盐氧化去处水中污染物的装置
包头迈坦科技服务有限公司
一种食物选配智能管理系统
南华大学
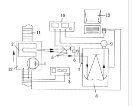
再生式自动芯吸蒸发冷却技术
包头迈坦科技服务有限公司
厕所黑水、工业废水处理技术及生态厕所、水体富营养化智能化监测系统构建
包头迈坦科技服务有限公司
一种激光割炬定位模拟器及定位装置
南华大学
基于人工智能的视觉智能感知平台技术研发与创新应用
重庆摆渡谷科技发展有限公司
一种功能化的溴掺杂荧光碳点及其制备方法和应用
南华大学
利用DNA条形码技术鉴定特色植物物种及品种
重庆摆渡谷科技发展有限公司
桥梁路面自动喷涂机器人
重庆摆渡谷科技发展有限公司
路由器
衡阳技师学院
首页
上一页
4101
4102
4103
4104
4105
4106
4107
下一页
尾页
共16053页 转到
页